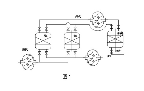
罗次鼓风机作为输送氧气这种特殊介质的机械,保证它的安全性、可靠性则是首要任务,因此从忌温、忌油、忌火花及忌振等方面入手,在以下几个方面对罗茨鼓风机作了特殊处理。
机械设备的所有零部件(包括标准件、外购件),无论是在加工过程中,还是在防锈保存过程中均有油污的粘染,通常装配前的清洗均不能满足深度除油的要求,根据HG20202-2000《脱脂工程施工及验收规范》的要求,按以下工艺过程对所有零部件(部件散体)进行脱脂:(1)用香蕉水全面清洗两遍,后用四氯化碳浸泡(小件)或局部逐渐淋洗抹擦(大件)至材料本色,直至抹布无锈迹、油污为止;(2)油除干净后,立即用无油的干热空气(50~60℃)对各表面进行吹除,以达到深度除油和防锈的作用;(3)管道系统由用户按标准进行除油处理。
最后在装配过程中,所有“O”型圈、骨架油封以及所有有垫的地方均可涂上少量的特种润滑脂,这对密封及润滑均有好处;同时所有联接螺栓在装配前均需粘取少量这种特种油,以免由于除油过净,在拧紧的过程中由于润滑程度不够而将螺丝拧坏。
山东28多多有限公司
地址:山东省章丘市经济开发区
电话:0531-83825699
传真:0531-83211205
24小时销售服务电话:15066131928
